范例:武汉国际博览中心天然气分布式能源站
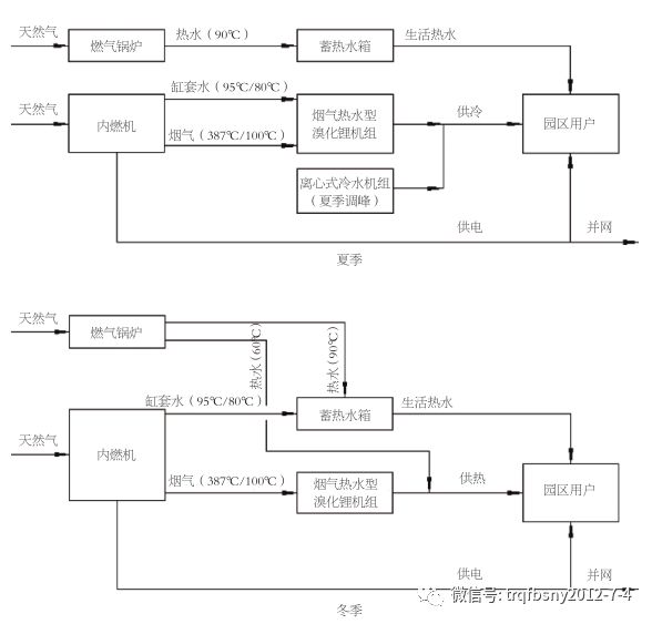
01 项目概述 武汉国际博览中心是以会展和旅游为龙头,建成以展览、展示为主导功能,集会展、科技、文化、商务、休闲、旅游、居住于一体的多功能复合型的国际博览城。项目占地6253亩,总投资500亿元人民币,包括一期展馆、二期国际会议中心、洲际酒店、海洋乐园、假日酒店,超高层写字楼、商业地产开发、景观水系、生态居住区等,是目前华中地区规模最大、功能最全、规格最高的综合会展中心。 武汉国际博览中心天然气分布式能源站由武汉国博能源管理有限公司投资建设,位于武汉洲际酒店地下室,场地面积约7700平方米,总装机容量21.5兆瓦(其中近期建设容量3×4.3兆瓦,远期2×4.3兆瓦),服务对象为总建筑面积约75万平方米的国博二期工程项目。其中包括A、B 两个组团,A组团为国际会议中心、洲际酒店及配套设施;B 组团为假日酒店、海洋乐园及大型商业配套设施。同时,能源站综合考虑预留远期规划建设的两栋超高层写字楼(建筑面积约28万平方米)的供能需求。 本项目遵循武汉市发展改革委下发的(鄂发改审批服务〔2014〕211号)文件中“自发自用为主,余电上网”的原则,采用城市管道天然气为燃料,利用内燃机发电,发电后产生的高温烟气和缸套水经烟气热水型溴化锂机组转换后实现国博园区二期工程集中供冷、供热(生活热水)、供电,不足部分设置离心式制冷机组及锅炉补充。 02 系统设备配置 分布式能源站近期主要设备配置为:3台功率为4.3兆瓦级的燃气内燃发电机组,3台烟气热水型溴化锂机组,5台7兆瓦级离心式制冷机组,4台7兆瓦天然气热水锅炉,2台6吨/小时蒸汽锅炉,24台600吨/小时、温差5℃的冷却塔,1台400立方米生活热水蓄水箱。 03 系统运行模式 分布式能源系统与传统供能方式相比提高了区域建筑能源供应的安全性,主要体现在以下方面:空调供应方面改变原有单一靠电的供能方式,变为天然气发电、余热制冷制热、电制冷、蓄能等多种方式相结合;电力供应方面增加了一路自发电系统,在特殊情况下可以保证能源站及其他部分重要负荷供电。因此,无论空调和电力均可通过电力和燃气两种能源保障建筑的能源供应。 图3 燃气冷热电三联供分布式能源梯级利用 首先,燃气内燃机燃烧天然气,产生三种能量,包括电能、高温烟气的余热、高温水的余热。电能基本可满足国博二期项目各建筑物的用电负荷及能源站自身用电需求,在用电高峰时,不足的电量可以由市网补充;内燃机高温烟气可作为烟气热水型溴化锂机组的高发热源直接供冷(热),排烟温度约降至100℃;而90~95℃的缸套水作为烟气热水型溴化锂机组的低发热源进行供冷(热),供冷(热)后温度降至80℃回到内燃机内继续利用。由于烟气热水型溴化锂机组主要是满足基本冷(热)负荷,当出现冷(热)负荷需求超过烟气热水型溴化锂制冷机组的制冷(热)量时启动调峰的离心式制冷机组或锅炉,按照满足实时的制冷(热)量要求按顺序开启,直到满足最大负荷要求为止。当末端负荷由高值降低时,以相反的顺序先降低调峰设备的出力,当降低的负荷量达到单台电制冷机或锅炉的额定制冷(热)量时,关闭一台设备,依次类推。 生活热水的热负荷由热水锅炉提供,蓄热水箱作为调峰设备,满足各项生活热水的需求。热水锅炉提供的供回水温度为85℃~55℃。 图4 能源站运行模式 04 该项目主要特点 严格遵循国家发展改革委2013年7月18日发布的《分布式发电管理暂行办法》(发改能源〔2013〕1381号)和2014年11月国家发改委、住建部、能源局《关于印发天然气分布式能源示范项目实施细则的通知》(发改能源〔2014〕2382号)要求,采取“以冷热定电,自发自用,多余电量上网”的原则,以用户侧需求确定发电量,内燃机产生余热满足基本的冷、热负荷,不足部分设置补充冷、热能供应设备。 该项目全地下室布置,基于BIM的协同设计,利用BIM技术、IFC标准构建国博分布式能源站BIM模型库,帮助优化设计,完成设计优化1000余项。利用虚拟施工等数字建造技术,按照精细化施工标准,实现215台大型设备全部一次性安装到位, 优化了机房设备及管道布置,节省了工程造价,实现了质量零缺陷,安全零事故。该项目于2016年度获得中国建筑协会颁发的“科技进步一等奖”。 通过对各系统设备实时监控及调节,能实时连续监测各耗电设备的功耗值,实现全站自动化运行,达到最经济的运行状态,使系统的运行费用最低。系统设计智能化管理,做到能源利用效益最大化。能源综合利用效率可达85%,优于其它同类项目。 本项目以天然气为燃料,是一个聚高效、环保、节能于一体的冷、热、电三联供项目。该分布式能源系统通过采用能源梯级利用、蓄能等多种能源利用技术提高系统综合能效,符合国家节能环保的政策要求;并通过合理的系统设计从经济上体现节能收益,建设具有节能性和经济性的供能系统。 主机推荐近期采用3台4.3兆瓦级启动迅速的新型燃气内燃机组,远期采用2台4.3兆瓦级燃气内燃机组,有利于电力调峰。同时,也可以填补当地电力缺口,缓解地方电力供需矛盾。系统设计最大程度考虑消峰填谷的目的,充分考虑储能的作用。 国博中心通过已建立微电网雏形,对已建成光伏电站、已建成地源热泵和冷热电三联供相结合的能源方案,实现区域能源的综合利用,是可再生能源和分布式能源发展机制的创新。通过能源管控中心实现能源供给侧与需求侧的自平衡。分布式能源站与国博一期常规能源站互联互备,多能互补,集成优化,在国博园区内实现“自发自用,余电上网”。该项目于2017年8月荣获“2017年度中国分布式能源项目特等奖”、2017年11月荣获“2017中国智慧能源产业年度创新示范项目”。 该项目具有系统成熟、经济性好、适应性广、节能等优点;采用清洁能源生产技术,几乎无烟尘,CO污染物排放少,该项目建设有利于新型清洁节能技术的推广与应用,促进产业技术进步,有利于减少温室气体排放,节约资源和改善生态环境,符合可持续发展战略。项目近期实施后,年向网上供电约7.4×107千瓦时,对外供冷约23.6×104吉焦/年、供热30.341×104吉焦/年,联供系统的年平均能源综合利用率大于82%,和工业锅炉供热标煤耗率60千克/吉焦相比,全年可节约标煤14120吨,环保效益显著。 图5 能源管理中心 来源:本文刊登在中国城市燃气协会分布式能源专业委员会刊物《分布式能源》第20期





- 天然气分布式能源项目的尴尬
2018-09-18

- 政府信息公开目录---国家能源
2018-07-24

- 视角|2018年分布式能源行业现状
2018-06-30

- 0.02元/立方米,上海、湖北下调
2018-06-19

- 中国分布式电源发展现状
2018-06-16
